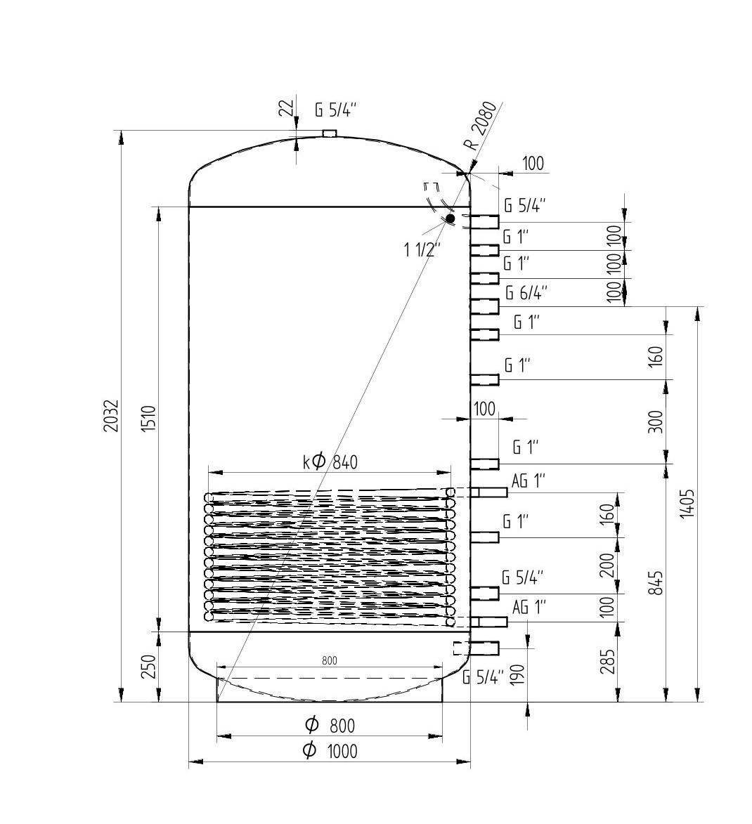
Akumulační nádrž 1500l MG1, d1000
- Novinka
Akumulační nádoba MG1 obsahuje topný šnek, kterým rozšiřuje nabídku užitných vlastností akumulačních nádob. Otopnou vodu je možné ohřívat pomocí slunečních kolektorů. Tato nádoba umožňuje též napojení na více tepelných zdrojů, např. tepelné čerpadlo.
Detailní popis Akumulační nádrž 1500l MG1, d1000
- Provozní teplota / tlak: 0-95 °C / 3 bar
- Materiál pláště: S235 JRG2
- Materiál klenutého dna: S235 JRG2
- Povrchová úprava: Syntetická barva
- Připojovací závit: DIN ISO 228-1
- Volitelné příslušenství: Izolace z kvalitní filcové izolace o tloušce 100 mm (16kg/m³) a odnímatelný kryt opatřený zipem.
Bližší specifikace šroubovacích topných jednotek TJ 6/4 “ - ZDE
Bližší specifikace nádrží, popis a vysvětlení pojmů a zkratek získáte zde.
- Materiál pláště: OCEL
- Průměr nádoby (mm): 1000
- Manipulační výška (mm): 2080
- Výška (mm): 2032
- Objem (l): 1500
- Kategorie: akumulační nádrže 1500l
- Další kategorie: s jedním výměníkem
- Další kategorie: nad 200 cm
- Další kategorie: 100 cm a více..
Vybírejte z podobných produktů
Doprava po celé ČR a SK
Spolehlivá paletová doprava s autem vybaveným čelem pro pohodlné vykládání.
16 let historie
Stabilní a ověřený partner s dlouholetou tradicí na trhu s vysokými nároky na kvalitu.
Skladem a připraveno k expedici
Široká nabídka akumulačních nádrží v různých velikostech a typech ihned k odeslání.
Osobní odběr ve Svitavách
Možnost rychlého a snadného vyzvednutí zboží přímo v našem skladu.
LU-MI servis s.r.o.
Průmyslová 455/17, Lačnov (mapa)
Svitavy 568 02
Česká republika
O nakupování & účet
Co byste měli vědět





